中材国际获得实用新型专利授权:“替代燃料热解气化与水泥生产线耦合的系统”
证券之星消息,根据天眼查APP数据显示中材国际(600970)新获得一项实用新型专利授权,专利名为“替代燃料热解气化与水泥生产线耦合的系统”,专利申请号为CN202520206042.4,授权日为2026年4月10日。

图片来源于网络,如有侵权,请联系删除
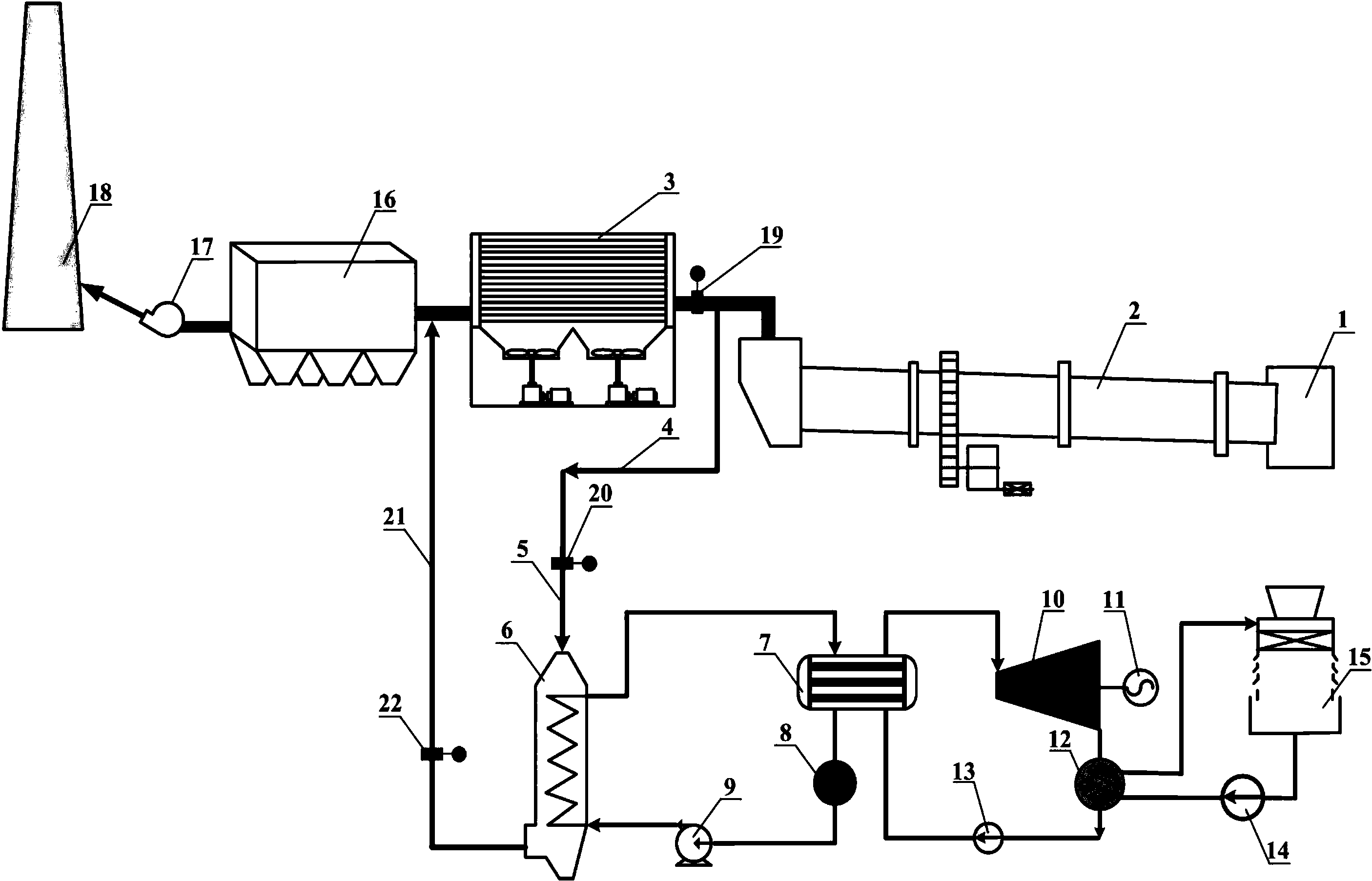
专利摘要:本实用新型公开了一种替代燃料热解气化与水泥生产线耦合的系统。该系统包括分解炉、烟室、n级生料预热系统、热解气化装置、灰渣冷却输送系统;n级生料预热系统中的n?1级旋风筒的下料管上设有生料分料装置,生料分料装置的出口分别与分解炉的生料入口及热解气化装置的热生料入口连通;热解气化装置包括位于上部的悬浮段、位于中部的过渡段和沸腾段、位于下部的布风系统及出渣口;悬浮段的侧面设有三次风入口,上部设有与分解炉连通的烟气出口;中部的侧面分别设有替代燃料入口、床料入口和热生料入口;出渣口分别与烟室和灰渣冷却输送系统连通。本实用新型可大幅提高水泥窑的替代燃料热量利用效率和化石燃料替代率。

图片来源于网络,如有侵权,请联系删除
今年以来中材国际新获得专利授权9个,较去年同期增加了50%。结合公司2025年年报财务数据,2025年公司在研发方面投入了17.83亿元,同比增1.13%。
通过天眼查大数据分析,中国中材国际工程股份有限公司共对外投资了37家企业,参与招投标项目448次;财产线索方面有商标信息9条,专利信息333条,著作权信息73条;此外企业还拥有行政许可61个。
数据来源:天眼查APP
以上内容为证券之星据公开信息整理,由AI算法生成(网信算备310104345710301240019号),不构成投资建议。
目录 返回
首页
